ARD系列低壓電動機保護器產品介紹:

功能:

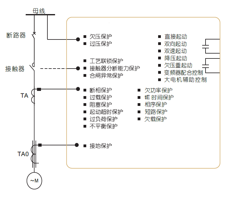
該系列低壓電動機保護器,具有過載、斷相、不平衡、欠載、接地/漏電、堵轉等保護功能。可與接觸器、電動機起動器等電器元件構成電動機控制保護單元,具有遠程自動控制、現場直接控制、面板指示、信號報警、現場總線通信等功能。

電機燒壞的煩惱:

煩惱一:電機經常缺相、過載,怎么辦?

煩惱二:水泵老是空載、欠載,怎么辦?

煩惱三:電機總是相序、過欠壓,咋辦?

煩惱四:設備經常三相不平衡,怎么辦?電動機保護器在電機出現電流的(過流、欠流)、電壓的(過壓、欠壓)及斷相、堵轉、短路、漏電、三相不平衡、過熱、接地、軸承磨損、定轉子偏心時、繞組老化予以報警或保護控制。

保護器的意義:

1、據不完全統計,每年僅因電機燒毀所消耗的電量就達數千萬度,電機 缺相,過載而引起燒壞的數量達300多萬臺。

2、因電機燒毀,引起重大安全事故達5000多起。

3、因故障停工、停產造成的損失達1800萬元。

應用范圍:

可廣泛應用于煤礦、石化、冶煉、電力、建筑等行業的配電領域。電動機保護器 是發電、供電、用電系統的重要器件,滲透制冷、電梯、包裝、食品、建材、機器人、汽車、化工、紡織、醫藥設備、電鍍、塑料造粒、航空、船舶、養殖、天車、起重機、電氣電力、木工機床、密封與酒精、環保與水處理等行業的用電領域。

訂貨范例:

具體型號:ARD3T K1 A25/C+60L

技術要求:電動機功率5.5KW;DI為無源節點,控制DO工作電壓為220V;液晶顯示。

通訊協議:雙路RS485接口 Modbus/RTU協議

輔助電源:AC/DC220V

我們有哪些認證?

1、3C強制性認證。

2、與增安電機配合曲線認證。

保護器是否配電流互感器?

ARD2、ARD2F、ARD3配電流互感器,但1A/5A規格,不配一次互感器。

哪個電動機保護器型號能做雙通訊?

ARD3T能做雙通訊

電廠項目的電動機保護器應該怎么選型號呢?

電廠項目一般需要電壓、電流全電量參數測量,帶有通訊,保護器需要有自診斷輸出、斷電輸出、故障記錄,部分項目需要SU(抗晃電功能)、雙通信功能。推薦型號:非雙通訊ARD3-XX/ CSU – 90L / ARD3T-UAXX/ SU 60L;雙通訊推薦ARD3T-UAXX/ C SU 60L;說明:選SU功能,默認帶有U和SR功能

紙業項目的電動機保護器應該怎么選型號呢?

紙業項目一般需要電流測量,部分需要通訊、電壓、漏電功能。推薦型號:ARD3-XX/ U C L – 90L  /ARD3T-UAXX/ L2 60L

成功案例

電廠項目:重慶白濤化工園熱電聯產      淄博熱電廠     濟南北郊      塔吉克斯坦燃煤電廠     佰能

塔吉克斯坦燃煤電廠     贊比亞電廠     加格達奇熱電廠     華潤盤錦熱電廠     魏橋鋁電

常德市生活垃圾焚燒發電    滿洲里熱電廠     大唐電廠     陜西華電

石化項目:墾利石化    四川永祥     盤錦浩業化工項目      寧夏保利達化工

上海石化    淄博電業局集采榮源化工    山東宏信化工     盤錦石化   南寧化工

山東聯化化工    浙江化工院有限公司車間處理     山東民基化工   燕山20萬噸液化氣改造

南寧化工長慶油田    安瑞加石油化工項目

紙業項目:福建聯盛紙業    威海龍港紙業    新陽紙業   廣州越威紙業    湛江晨鳴紙業

東莞白天鵝紙業    廣東玖龍紙業     廣東乳源東陽光藥業    廣東順龍木業   杭州新華紙業有限公司

好當家海盛紙業   河南龍豐紙業    河南裕農紙業   華發紙業(福建)    噸高強瓦楞原紙項目

華泰紙業    浙江新華紙業

水泥項目:白川水泥   泰山石膏   蒙西水泥   蒙古國水泥廠     祁連山成縣水泥

湖北華新水泥    河北天福水泥   哈爾濱水泥廠   陜西滿意水泥     甘肅省祁連山文縣水泥

甘肅省祁連山成縣水泥    甘肅省祁連山樟縣水泥


技術指標:


產品功能:



外形尺寸:

ARD2F、ARD3電動機保護器

主體模塊


顯示單元


抗晃電模塊


AC380V電源模塊


產品報價